
朋友寄给我一块林肯汽车的网关让我拆解。拿到第一眼就感觉汽车电子电路模块设计的很漂亮,看来这次拆解可以学到不少东西。

整个模块设计得非常简洁,铸铝外壳,带散热鳍片。两个侧面各有一个信号连接器。


根据网上找到的一些信息看,这两个连接器是以太网和CAN总线连接器。

其中一个连接器是十根线组成了五对。

另一个双排总共26P针脚。

底壳是一个冲压镀锌板。

拆掉螺丝就可以拿掉底板,这样就直接可以看到电路板,电路板周围做了一圈露铜,刚好可以和底板凸出的一圈形成良好的接触,这样完整的包覆,几乎可以让EMI无所遁形。

板子的一角有一个限位孔,刚好和外壳上的限位柱配合。但是这个限位孔为啥在45度方向有这么长,我猜想有可能是为了兼容不同车型的外壳安装或者为了释放振动应力。

电路板背面的器件不是很多,所以我们接下来重点分析电路板正面。

电路板正面也有完整的一圈露铜,除了底部黑色的连接器旁边的一点电阻之外,其他所有器件和电路都被这一圈露铜圈在里面。

这样当板子安装进去之后,这一圈露铜就被紧紧压在外壳上这一圈导电海绵上,从而形成良好的电磁屏蔽和接地。外壳上有四个散热凸台,凸台上涂了散热硅脂,当PCB安装上去之后,散热硅脂填充于散热凸台和发热量较大的IC之间,把IC热量快速传导到外壳实现散热。

导电海绵细节。

接下来看电路板丝印信息,生产日期是21年48周,这已经是21年年度了,从汽车电子来看,这个日期还是很新的。

处理器用的是NXP的S32G274,这是一颗车规级网络处理器芯片。S32G274一般运行AUTOSAR或者Linux,不知道它是通过什么方式来实现网关协议转环的。芯片周围有一些绿色和蓝色的电阻,看着不便宜的样子。从芯片引出的少许信号走线大多数是差分对引出,然后打孔走到内层了。

这颗NXP的SVR5510是一颗多通道汽车用PMIC电源管理芯片。

给PMIC电路布局布线来一个更完整的照片。

镁光的DDR颗粒。处理器到DDR走线都是在内层完成的,顶层基本上铜皮覆盖。而且内层肯定是有很多地平面用来隔离信号层,由此看来这个板子的层数会很高,我估计在10层往上。这种叠层结构很奢侈,但是不得不说,这种在PCB层面就已经把EMC的问题降到了最低,完整的铜皮包覆,既能避免EMI辐射,又能避免敏感信号受到电磁骚扰,可以说是铜墙铁壁了。再加上板子正反面露铜加外壳包裹,这可能是我见到过的EMI处理最好的电子产品模块。

闪迪的64GB eMMC颗粒。

来自旺宏的Flash颗粒。

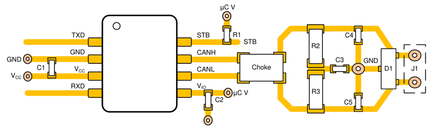
这颗来自博通的BCM89830,其功能是低功耗车载以太网物理层收发器,也就是我们常说的PHY。这个芯片是QFN封装,所以信号都从周围引出,部分直接通过via进入内层,其余连接到外围阻容,这个小的电路单元之外也全是铜皮包裹。

旁边还有一个BCM89832,这也是一颗以太网PHY,可以通过单对双绞线实现100M以太网传输。

看看这个BCM89832的晶振设计细节,两颗起振电容的摆放位置比较合理,XI和XO上各串了一颗绿色的电阻,在晶振和电阻之间,预留了一个大电阻的位置,但是没有贴装。晶振的两个地引脚,一个直接连接铜皮,另一个引出之后通过via连接到内层地平面。

旁边还预留了一个BCM89832的电路位置,但是空贴,看来更高端的车型需要挂更多的以太网设备时会用全贴的板子。

既然下面的芯片是以太网PHY,那么上面这个黑色的连接器自然就是以太网连接器了。

既然芯片有空贴了,那连接器必然也是如此,这里有一个连接器焊接位,实际未焊接物料。如果焊接上可以引出另外3路以太网。

这是以太网连接器电路板背面的器件,信号经过一颗共模电感之后,通过耦合电容输出到引脚。之前说过BCM89832可以通过单对双绞线实现100M以太网传输,那么这里有五个差分对也就意味着有五路以太网。

这颗来自博通的BCM89259是一颗汽车以太网交换机芯片。外围有一整圈开窗上锡,有可能是预留焊接屏蔽壳。

板子上没看到电源输入对吧,那么一定是在这个连接器上了。

从板子背面看,这个连接器不但实现电源输入,还有10路CAN通信。

使用的CAN芯片型号是TI的TCAN1044A-Q1,是一款车规级的CAN收发器,板子上总共有10颗。

板子上的布局布线和TCAN1044A-Q1数据手册里的参考Layout指南不能说一模一样,只能说毫无二致。

最右侧也有一个CAN收发器未贴,但是外围的其他器件都有贴装。

这是电源输入防反接、ESD、高端开关等电路。

换个角度给大家拍清楚器件上的丝印,我认为这一块电路很有学习价值,这个留给网友分析讨论。

经过上面的输入防反保护电路之后,有三个35V2000uF的电解电容。然后就是前面讲的SVR5510电源管理电路了。

板子上的关键电路看完了,再欣赏一些设计细节。这是处理器背面的Layout细节,芯片底部放置一些0201小电容,把大的电容电感放在外围。

以太网SW芯片的外围,这颗SOT23-6的器件是美台的DMC2053UVT-7,是一颗1N+1P的MOS管。

我们仔细观察这一圈露铜,发现板子最外边缘还有一些过孔按照一定的间距排布,这些过孔在板子周围一圈形成了一个法拉第笼,实现了对内层信号的保护,以及防止内层电磁辐射。
而露铜上面为啥有这么多锡球呢,有了这些锡球之后,就可以和屏蔽壳或者弹片形成良好接触,避免因高度公差导致的接触不良。而且饱满的锡球也是焊接良好的直观标志。

外壳压铸模具上的信息。

汽车电子模块设计的真是足够简洁,这样关键的一个网关设备,拆解开除了螺丝竟然只有三个件。但是仔细一想也是,对于汽车这种关于人员安全的设备,任何一个多余的设计、不严谨的设计都可能导致重大问题。
汽车上有电机、点火系统、大电流开关等各种强大的干扰源,这使得汽车电子的电磁环境极其恶劣。而任何一个电磁干扰导致的功能失灵都有可能危及驾乘人员的安全,因此在汽车电子上,EMC的设计是重中之重。(关于汽车电子的EMI设计,可以看这篇文章:)
所以我们可以看到这个模块里各种EMC设计系列:
1、板子顶层和底层全部铺铜,所有信号引出之后走到内层;
2、板子周围一定间距设置过孔,从而让板子形成法拉第笼效应,避免电磁泄露和电磁骚扰;
3、元器件和走线都防止在露铜框内,露铜框和金属外壳通过导电海绵良好接触;
4、部分关键器件及外围电路预留屏蔽壳焊接位;
5、关键电路如以太网PHY、CAN接口等通过共模电感、滤波电容等增强抗扰度。
另外,由于汽车电路工作的环境是有持续的振动、恶劣的温度环境等因素,所以散热以及可靠的连接也非常关键。对于发热量大的芯片,直接通过散热硅脂传导热量到铸铝外壳的散热凸台。通过铸铝外壳上的散热鳍片来增加与空气的对流面积从而快速散热。另外,板子正反面的两圈露铜和金属外壳接触也能快速实现板子的散热。而露铜上开窗加焊锡球更是保证了外壳和电路板之间存在一定的压力,接触良好。
以上是整个拆解视频,感兴趣的可以看看。对于一个汽车电路模块,肯定还有更多的设计细节,限于文章篇幅(主要是我个人能力有限)因此不便展开讲,欢迎大家文末留言讨论。
新建了一个汽车电子设计交流群,欢迎做汽车电子软硬件设计的兄弟们加入,公众号文章对图片清晰度有压缩,需要高清图或者pdf文档的加群索要:
